针对光伏系统电网功率因数过低的解决方案!

      根据市场调研,很多用户通过自发电光伏系统接入原有的配电系统以后,由于用电负载减少了对电网有功功率的需求,造成电网计量端功率因数过低产生的罚款的问题,我公司提出如下解决方案,针对很多轻载的雨水泵站项目同样有显著效果!

      高采低补方案说明:

      一次系统图:

       一次安装说明:

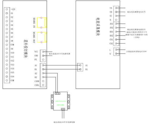
SVG设备的一次接线点,选择在变压器进线断路器下口的主母线上,需要保证在无源电容采样互感器之前,SVG端需要加装一套lora无线通讯装置,而且一套高采低补装置,最多可调控4套触摸屏。

      二次安装说明

设备采集系统的功率通过无线传输的方式,从高压仪表室增加的一套采集装置获取,具体接线入上图,作用就是将高压总PCC点的功率情况,然后通过中央处理器调度SVG的输出,实现系统总无功的精确补偿。

      电能采集模块需要AC220V/50HZ交流电源.

      无线通讯模块的电源适配器、中央处理器(混补投切模块)需要DC24V直流电源.

      LoRa Converter USR-LG206通讯设备,只是针对现场计量点与SVG并网点比较远的项目增加的无线传输模块!

                                                      高压端接线示意图

2.png

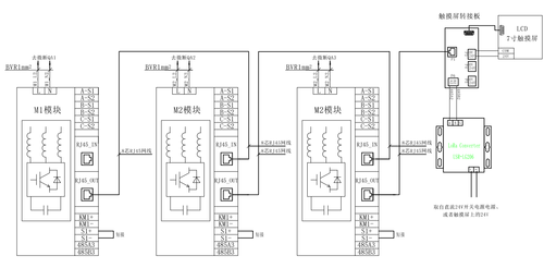
低压端接线示意图

1.png


文章分类: 公司动态
分享到:
Baidu
sogou